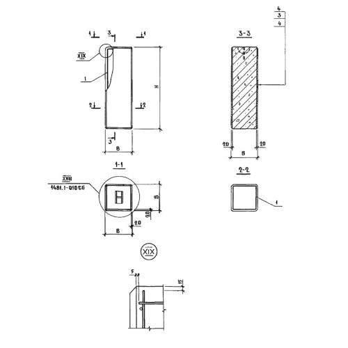
УБ 12.34

Чертеж изделия:
Характеристики изделия:
ПараметрЗначение
длина340 мм
ширина340 мм
высота1180 мм
вес170 кг
Шифр1481

УБ 12.34 Угловые блоки по Шифру 1481.